孟聿德
发表于2010-8-12
1519人浏览
1人跟帖
等级:
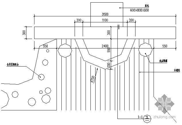
来自:园林景观节点详图 
meng7667
发表于2010-8-12
1952人浏览
1人跟帖
等级:
来自:园林景观节点详图 
402048756
发表于2010-8-5
1594人浏览
1人跟帖
等级:
来自:园林景观节点详图 